 |
|

02/08/07, 08:12 PM
|
 |
|
|
Join Date: Sep 2004
Location: Canada
Posts: 7,425
|
|
|
hoofinit,
I heat a portion of my basement with sub floor radiant heat that is circulated off off the outside wood funace boiler system. Temp coming in to the floor is 180. It's below frost line ground basement level, so that rises to about 100F. It thermally rises to the house floor. That house floor is about 75. The air temp in the house is 70, though I do have a heat exchanger within the forced air furnace that will kick in for demand when needed to maintain 70 air temp in the house. It's all wood heat operated. The only electric is from the 1/12 low wattage used on the circulating pump to push the 180 water line heated liquid (water) under that part of the flow. Works great, but it's not operated at all by the hot water tank. My hot water also is heated from the wood boiler outside with a heat exchange unit designed for that purpose. I get very hot water. It's more than 140 and uses no electricity. Been running that system for years now. love it.
__________________
The human spirit needs places where nature has not been rearranged by the hand of man.
|

02/08/07, 09:00 PM
|
 |
zone 5 - riverfrontage
|
|
Join Date: Oct 2005
Location: Forests of maine
Posts: 5,868
|
|
We are using a series of seperate water heaters.
A propane water heater, 40 gallons and rated at 40,000 btu set at 120 degrees.
Then an electric water heater, also 40 gallons and set at 90 degrees. If the water in the loop ever drops to 90, meaning that the propane heater can not do the job, then the electric will turn on.
We also have plumbed in the loop for adding a wood-fired cookstove with water heater. So one day we will be able to heat the water via wood.
But then again we are here in sunny Maine
It is only -2 today.
|

02/08/07, 10:32 PM
|
|
|
|
Join Date: May 2002
Location: Kitsap Co, WA
Posts: 3,025
|
|
|
|

02/08/07, 10:47 PM
|
 |
Moderator
|
|
Join Date: May 2002
Location: Ontario
Posts: 12,685
|
|
|
I know here in Ontario we wouldn't try to heat a 2000 square foot house with a water heater. It's not the temp of the water rather the recovery rate of the system. A water heater isn't very efficient as a heat source compared to a boiler anyhow. Think 78-80 eff for the water heater and 85-93% for a boiler. The boiler will give you your DHW too. The boiler should cost about 2-3 times more than the water heater so about an extra 1000-2000. Trouble with the water heater is it must have everything else the boiler would need (as Hunter says) but it will likely only last 10-15 years, the life span of a good boiler is measured in decades. So you'll save every year over a water heater and its going to far out last a water heater, and it's actually going to heat the house, where as i suspect the water heater is going to come up short.
__________________
Do not meddle in the affairs of Dragons, for you are crunchy and good with ketchup........
|

02/08/07, 11:24 PM
|
|
|
|
Join Date: Oct 2006
Location: Alaska
Posts: 3,606
|
|
|
Still reading & catching up but here area a few comments.
The diagrams I have seen are all for the tubing - I don't need that part now, I already used them and we're done with the tubing (mostly).
I did have a BTU calc done on the house when SBS tried to sell me that awful boiler system. My hot water heater plan should work fine for this and most HWHs sold around here are often set to 140F permanently.
Also, remember that I already have 2 Toyostoves - 1 on each floor at 30,000BTUs each. They will stay or if we replace them we will put equal output oil drip stoves that don't require electricity to fire. In any event, we will have two heating systems and I can't imagine that even with a HWH we'd have trouble heating the place between the two systems. I have, however, read that rapidly changing the room's temperature or constantly fiddling with the thermostat does not make a radiant system happy.
I have talked to the Radiant Tech guys too. They are very nice but sure want to sell you a lot of components that cost too much to ship to me. Still haven't seen good diagrams for the manifold & plumbing set-up that starts at the heat source and ends at the outputs.
With regard to blowing the lines on a closed system - isn't that what an expansion tank is for? Or would that not work for a closed system as it may still be overloaded/impractical to get a big enough one affordably?
|

02/08/07, 11:38 PM
|
|
|
|
Join Date: Oct 2006
Location: Alaska
Posts: 3,606
|
|
lonelytree that was one of the reasons that boilers aren't recommended - they must be kept at high heat. I can't recall for sure what the other reasons were but it seemed to me that there was something with them breaking down mechanically from the constant cycling of the hot/cold water.
We *can* do an open system but thought it would be simpler & better long-term to do a closed system filled with distilled water. We have EXCELLENT water (had a comprehensive well test done recently) with only slight iron sediments (between 5 and 10 micron size) that we filter out with a simple in-line filter as soon as it leaves the pressure tank. We also don't want to have issues of running the well pump a bunch for this but I'm not sure how an open system works anyway, does it discharge water anywhere? One issue I could foresee with an open system and a well is potential back-up of expanded hot water/air (even with an expansion tank?) into the well...?
I also want to repeat - we already have a tankless HWH for potable water. We do not want to mix the two supplies. For one thing, if we lose heat we don't want to lose water (at least while we fix it).
Good insights here, keep them coming...
I will need to find that website I found a while ago that had a really good explanation of why HWHs work and boilers aren't recommended and let you guys pick at it. Also, I will have to post the one (may be the same) that talks about the "don't mess with the thermostat" issue.
|

02/09/07, 01:50 AM
|
|
|
|
Join Date: Nov 2003
Location: NC
Posts: 515
|
|
|
Hot water wood stove
I have a hot water wood stove. It holds 500 gallons of water.WE circulate the water thru a raidiator in the furnance. THe thermostat tells the fan when to blow the warm air to all the rooms in the house.I keep the water temp about 150 degrees.It also heats all of our domestic hot water for the house.
|

02/09/07, 03:20 AM
|
 |
Moderator
|
|
Join Date: May 2002
Location: Ontario
Posts: 12,685
|
|
|
Maybe you're thinking about thermal shocking a boiler? It's just needs a minor mixing valve to ensure the return water is no more than 20 degrees lower than the supply. I can't say for Alaska or if you care but oil fired DWH can not be used exclusively for heat they must have a sink or somethign attached to the system to be within code, here at least. Maybe that's not an issue in Alaska. You did use air barrier PEX?
__________________
Do not meddle in the affairs of Dragons, for you are crunchy and good with ketchup........
|

02/09/07, 10:43 AM
|
|
|
|
Join Date: Jun 2004
Location: Michigan's thumb
Posts: 14,903
|
|
|
We bought all of your system from radiant tec, which is maybe why we have the diagrams for all things. I'll see if we still have it- but we had a fire and we might not.
__________________
Nothing is as strong as gentleness, nothing so gentle as real strength - St. Francis de Sales
|

02/09/07, 03:33 PM
|
 |
|
|
Join Date: Nov 2004
Location: Wisconsin by the UP, eh!
Posts: 3,003
|
|
|
We have a closed system, natural gas, sealed combustion commercial water heater, high efficiency. Fluid mix is 50:50 distilled water and the pink glycol stuff. Parts & PEX by Wirsbo, which, I believe, is now called UPHONOR. Loops are not more than 250, fairly evenly divided. We have 6 zones (2100 sf total), one supplying a heat loop to a hot water maker tank. Each zone has a manifold (with supply & return orifices equal to the number of loops it is feeding)
IT IS ABSOLUTELY CRITICAL THAT THE MANIFOLDS BE ABOVE THE FLOOR YOU ARE HEATING. One of the functions of a manifold is to help adjust pressure within the loops of the zone you are heating, as well as be a possible place to bleed off the air that creeps in. Air travels up, and if you put the manifold below the loops you will develop air locks and have a disappointing heating system within 5 years. (we have a beautiful natural resource building with infloor heat in our county, the design is poor, the manifolds are upside down at the bottom of the loops, and the ladies restroom temp was 48 degrees during a warm December...)
(Yes, even closed systems will develop air in them.) You will want a pressure tank (I think on the return side of the heater/boiler.) Yes, the fluid temp is set for 180 degrees, and no, floors don't get too hot...75 is about right & it is soooo nice.
When my hubby, a mechanical engineer, designed our system, he was able to get a design cd & catalog direct from WIRSBO. Do a lot of research & reading. Journal of Light Construction in this months issue had an article about heating a 2000 sf, 2 story house in coloroado with an on demand heater. Another source of good info is PM magazine (?) it is for plumbing & fluid engineers.
Don't take unrecommended shortcuts. I have a friend whose hubby built an outdoor wood furnace for their infloor heat. When the electrician was over helping him, the system started knocking. Her hubby went to check on it when it blew. Parts of that furance & copper were found 100' away. He was able to dodge behind a pickup, & escaped injury. He hadn't bothered to build in any pressure relief valves.
|

02/09/07, 06:59 PM
|
 |
zone 5 - riverfrontage
|
|
Join Date: Oct 2005
Location: Forests of maine
Posts: 5,868
|
|
Lets say that you build a 'super-insulated' house, and you go online and use the three different calculators for determining the heat-loss of your new home. They are only guessing, and their guesses will be wildly different from each other, but you can average them together. [I did]
If most of the heating season you would do fine with 40,000btu, and during one month of the heating season you would likely need 80,000btu.
Well I have observed that at Sears Roebuck, every water-heater that they sale, regardless of the size or star rating, all water-heaters are 40,000btu burners. Their differences are in the size of the tank that wraps around the burner.
So you could spend $150 to buy and install a 40,000btu water-heater to heat your home during most of the heating season. And install a second water-heater for $150, to bring your total heating ability up to 80,000btu, just for that period of time when you really need the extra heat. By setting one water-heater to a lower temp, it will only kick on when the heating capacity of the first heater has been over-whelmed. Both heaters would have cost you $300 for the two. For most of the heating season, you would only be burning one 40,000btu burner less consuming less fuel. And yet you would still have the ability to put out 80,000btu when it is needed.
Or you could purchase a water-boiler for $1500, which burns 80,000btu even though you only need half of that fuel consumption during most of the heating season.
Now lets say that a water-heater sometimes lasts 5 years, and other times lasts 10 years, on average 7 years. So every seven years you budget to buy two new water-heaters at $300.
Or you could have bought that water-boiler which may last ten years, or it may last 20 years, on average they last 15 years. So every 15 years you need to budget another $1500 to replace that beast.
$300 every seven years, adds up to $600 every 14 years [on average]. Or $1500 every 15 years [on average] for a unit that even when you only need a little heat still burns 80,000btu.
Hmm, I think that I would prefer the smaller cheaper and more economical operating water-heaters.
|

02/09/07, 07:48 PM
|
|
|
|
Join Date: Dec 2006
Posts: 1,245
|
|
|
Just a thought....
37 years ago, I built an 8-unit apartment building in Colorado. Built it to keep for myself. Put in hot-water baseboard heat off a central boiler, which also fet the hot water supply.
The main problem I had with it was "air-locks" that would block movement of the water. This is why "hot-water" systems don't like being off/on....mostly off is what they don't like.
Youare capable of using woodstoves which I think is great.....(not a "greenie" particularly). So, you're likely going to use the wood quite a bit. So, the hot-water system "cools off" and creates an "ait-lock" and won't flow and heat......
THAT is What the "expansion tank" is there for ......amongst other things.
I found, thru "trial and error", that draining the expansion tank regularly solved the "air-lock problem". (The expansion tanks have a "bladder" inside them to take water but not air. You can use an old water heater for an expansion tank if you put an air outlet in the top (old technology). But, it is MOST IMPORTANT to regularly on a schedule, drain the expansion tank!
Perhaps this will help in your thinking. Perhaps not.
just my 2 pesos worth,
sounds like you are headed in a good direction!
Bruce
|

02/09/07, 07:56 PM
|
|
|
|
Join Date: Dec 2006
Posts: 1,245
|
|
|
One more thought........
As I'm sure you are aware, the "expansion tank" is ALWAYS set ABOVE any other portion of the system in order for air (steam, maybe) to exit the system. Anything above the expansion tank will develop an "air-lock". Just "common-sense".
good luck,
Bruce
|

02/09/07, 08:06 PM
|
 |
zone 5 - riverfrontage
|
|
Join Date: Oct 2005
Location: Forests of maine
Posts: 5,868
|
|
|
I made a heated towel rack in the bathroom of each apartment. I saw them in Austria and really liked them. Four rungs on a ladder-like affair, so the water can slow down and flow through all rungs before re-combining into a single pipe again. The top rung collects all air in the loop, and has a bleed valve.
I have also just made a much larger towel rack in our new home. It is free standing with spots to hang our winter coats. I should post a picture.
Warm dry towels are really nice when climbing out of the shower or jacuzzi.
|

02/09/07, 08:49 PM
|
 |
|
|
Join Date: Mar 2003
Location: Vancouver, and Moberly Lake, BC, Canada
Posts: 833
|
|
|
Different systems
There are several different-acceptable in-floor radiant systems. All are acceptable, as long as the rules aren't mixed up between the different ideas.
Traditional has further space between pipes and higher average water temperatures.
Others have closer spacing with lower water temperatures.
They ALL limit the surface panel (floor) temperature to maximum 85 F, because over 85 people have foot problems caused by the higher temperature.
You have to go with one concept and calculate your pipe space based on that idea. The boiler size, air removal, water reset temperature controls and controller, expansion tank, pumps and all other items required for a good system are the same.
Teckmar make a lot of good controllers and control valves, as do others. Bell and Gossett make excellent air control and other items you need, as do other companies.
The best idea is to talk to a knowledgeable supplier, and or installer, if you don't know and don't want to take the time to learn.
There are just too many variations to make a single recommendation to you. But look at these for ideas, if you want, for control and main boiler requirements only, not about spacing;
This is a traditional older style B&G Manual drawing, still all items are important.

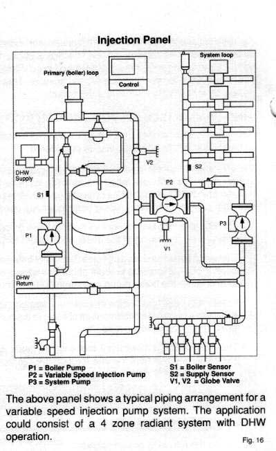
A more sophisticated injection system, excellent, by Teckmar.

Teckmar control ideas.
In-floor radiant heat is excellent and should be installed based on an idea to keep the floor temperature below 85 F.
Good Luck,
Alex
PS
About the expansion tank location, there are many misconceptions, about where it should go.
It should be installed as close as possible to the SUCTION (inlet) of the pump, and the pump should be installed at the location where the water temperature is hottest, at the outlet of the boiler.
The expansion tank location is known as the point of zero pressure, the only place air can enter is in the SHORT pipe between the expansion tank and the suction of the pump.
All the rest of the pipe system will then be under POSITIVE pressure and will expell air through air vents.
AND,
Modern, bladder type expansion tanks do not need to be drained, they are sealed when working correctly.
__________________
Thou art That
Last edited by Alex; 02/09/07 at 09:00 PM.
|

02/09/07, 11:43 PM
|
|
|
|
Join Date: Oct 2006
Location: Alaska
Posts: 3,606
|
|
|
Reading, reading, reading...
Clarifying a few points too while I'm digesting this info.:
Not using wood stoves to heat anything (we have no trees here and don't want to mess with buying & chopping & storing wood and having to feed a stove all the time)
I see a lot of people have heating systems (hot water radiant in radiators, for example) in their basements with two or three stories of heaters above them - their manifolds and expansion tanks are not above the level of the radiators - does this work because each radiator has an overflow/bleeder valve? But if they are not manually opened on a regular basis, would then air locks form? Even with an expansion tank properly drained on a regular basis?
I've talked to several local plumbers & heating guys and they all disagree and want to sell me something more expensive than the last. They also all want to sell me a HUGE BTU boiler that they admit is WAY oversized for my needs but they say they "can't get 'em in any other size". Hmmm, I smell something fishy... I think we had a bid from one guy that wanted to install the system for like $4,000 AFTER we had already run all the tubing and done most of the hard work and PLUS the boiler/hot water heater/whatever we use. That seemed like an awful lot to us and we're willing to research & learn to do it right on our own. Oh, and he wanted to START in 13 weeks...
Learning more as I go...
|

02/09/07, 11:43 PM
|
|
|
|
Join Date: Oct 2006
Location: Alaska
Posts: 3,606
|
|
|
I forgot to mention, in anticipation of being off-grid, we did build a super-insulated house. Great R values throughout and lots of southern-facing windows for maximum passive solar gain.
|

02/10/07, 12:53 AM
|
|
AppleJackCreek
|
|
Join Date: Aug 2005
Location: near Edmonton AB
Posts: 3,717
|
|
I have no tech info for you, mine was all done by the plumber but I can tell you what I ended up with:
I have a natural gas boiler that runs all my heating (in floor heating, 1100sq foot house). The boiler has a pump that circulates the in floor heat liquid through the pex tubing. It also heats the hot water: I have a pressure tank (well water) and a small hot water tank that is "almost on demand" - it drains in 12 minutes and refills in 12 minutes, so you never run completely out of hot water, but it does hold some in store. The boiler also has a piece ready to accept a recirculating heater for my hot tub, once I install it.
I do have a wood stove (heats the house nicely, but as you say, doesn't circulate heat well). The plumber did mention that there are radiator type things that could be positioned near the wood stove to assist heating the water in the pex tubes. I don't have one, as we do fine with what we've got.
My natural gas bill 'feels reasonable' to me (i.e. we don't slurp up tons of natural gas running this system) and my power usage (I am off grid so I do pay attention to these things) definitely goes up over night when it's chillier (I assume because the heat pump is going more) than when it is warm and the heat pump doesn't have to run at all. Still, it 'works'.
I have more info in my documentation, PM me if you'd like me to look any of this up.
|

02/10/07, 06:51 AM
|
|
|
|
Join Date: May 2002
Location: Western NY
Posts: 703
|
|
|
Hmm, lots of input, my concern is that you said you had 6 zones? Wouldn't you need 6 pumps? That may be a lot for an off grid house.
I know I have 3 zones and 3 pumps ( I'm not off grid), so would presume you would need 6. Also, didn't you say that you only got a small water tank? I would have thought you would need at least a 40 gallon tank, when you have all your lines full how much water will be in them? And then you would still need water in the tank-right?
All my pumps are in the basement below my piping by the way.
Carol
|

02/10/07, 07:21 AM
|
 |
zone 5 - riverfrontage
|
|
Join Date: Oct 2005
Location: Forests of maine
Posts: 5,868
|
|
Quote:
|
Originally Posted by hoofinitnorth
... I see a lot of people have heating systems (hot water radiant in radiators, for example) in their basements with two or three stories of heaters above them - their manifolds and expansion tanks are not above the level of the radiators - does this work because each radiator has an overflow/bleeder valve? But if they are not manually opened on a regular basis, would then air locks form? Even with an expansion tank properly drained on a regular basis?
|
Our apartment building has that.
We bleed air out of the lines at the beginning of the season, when they first turn up the heat. So that is the only time that we bleed the air. Furnaces are in the basement, some loops go as high as three stories.
This has worked for us since 1991 in that building.
I have never drained an expansion tank. I have replaced an expansion tank, but I have never drained one.
I found that by adding the towel racks, as I described, it gave folks a greater warm-fuzzy feeling. Since anyone can hold the top rung and tell if it has air collected in it or if it is full of hot water.
Quote:
... I've talked to several local plumbers & heating guys and they all disagree and want to sell me something more expensive than the last. They also all want to sell me a HUGE BTU boiler that they admit is WAY oversized for my needs but they say they "can't get 'em in any other size". Hmmm, I smell something fishy... I think we had a bid from one guy that wanted to install the system for like $4,000 AFTER we had already run all the tubing and done most of the hard work and PLUS the boiler/hot water heater/whatever we use. That seemed like an awful lot to us and we're willing to research & learn to do it right on our own. Oh, and he wanted to START in 13 weeks...
Learning more as I go...
|
LOL
That sounds about right.
Selling you a cheap small unit gets them less profit, and you are likely to install it yourself.
Good luck
|
| Thread Tools |
|
|
| Rate This Thread |
|
|
Posting Rules
|
You may not post new threads
You may not post replies
You may not post attachments
You may not edit your posts
HTML code is Off
|
|
|
All times are GMT -5. The time now is 02:38 PM.
|
|